LV010-时钟配置
一、内核时钟设置
1. 时钟树分析
I.MX6U 的时钟系统前面几节已经学习的差不多了,现在就可以开始设置相应的时钟频率了。先从主频开始,我们将 I.MX6U 的主频设置为 528MHz,根据时钟树可以看到 ARM 内核时钟如图:

①、内核时钟源来自于 PLL1,假如此时 PLL1 为 996MHz。
②、通过寄存器 CCM_CACRR 的 ARM_PODF 位对 PLL1 进行分频,可选择 1/2/4/8 分频,假如我们选择 2 分频,那么经过分频以后的时钟频率是 996/2 = 498MHz。
③、这里是灰色的,其实此处没有进行 2 分频(具体是否进行了分频,可以尝试一下就知道了)。
④、经过第 ② 步 2 分频以后的 498MHz 就是 ARM 的内核时钟,也就是 I.MX6U 的主频。
2. 相关寄存器配置
经过上面几步的分析可知,假如我们要设置内核主频为 528MHz,那么 PLL1 可以设置为 1056MHz,寄存器 CCM_CACRR 的 ARM_PODF 位设置为 2 分频即可。同理,如果要将主频设置为 696MHz,那么 PLL1 就可以设置为 696MHz, CCM_CACRR 的 ARM_PODF 设置为 1 分频即可。现在问题很清晰了,寄存器 CCM_CACRR 的 ARM_PODF 位很好设置, PLL1 的频率可以通过寄存器 CCM_ANALOG_PLL_ARMn 来设置。接下来详细的看一下 CCM_CACRR 和 CCM_ANALOG_PLL_ARMn 这两个寄存器, CCM_CACRR 寄存器结构如下图所示:

寄存器 CCM_CACRR 只有 ARM_PODF 位,可以设置为 0~7,分别对应 1~8 分频。如果要设置为 2 分频的话 CCM_CACRR 就要设置为 1。再来看一下寄存器 CCM_ANALOG_PLL_ARMn,此寄存器结构如下图:

在寄存器 CCM_ANALOG_PLL_ARMn 中重要的位如下:
ENABLE: 时钟输出使能位,此位设置为 1 使能 PLL1 输出,如果设置为 0 的话就关闭 PLL1 输出。
DIV_SELECT: 此位设置 PLL1 的输出频率,可设置范围为: 54~108, PLL1 CLK = Fin * div_seclec/2.0, Fin = 24MHz。如果 PLL1 要输出 1056MHz 的话, div_select 就要设置为 88。
3. 修改内核时钟源
在修改 PLL1 时钟频率的时候我们需要先将内核时钟源改为其他的时钟源, PLL1 可选择的时钟源如下图所示:

①、 pll1_sw_clk 也就是 PLL1 的最终输出频率。
②、此处是一个选择器,选择 pll1_sw_clk 的时钟源,由寄存器 CCM_CCSR 的 PLL1_SW_CLK_SEL 位决定 pll1_sw_clk 是选择 pll1_main_clk 还是 step_clk。正常情况下应该选择 pll1_main_clk,但是如果要对 pll1_main_clk(PLL1)的频率进行调整的话,比如我们要设置 PLL1 = 1056MHz,此时就要先将 pll1_sw_clk 切换到 step_clk 上。等 pll1_main_clk 调整完成以后再切换回来。
③、此处也是一个选择器,选择 step_clk 的时钟源,由寄存器 CCM_CCSR 的 STEP_SEL 位来决定 step_clk 是选择 osc_clk 还是 secondary_clk。一般选择 osc_clk,也就是 24MHz 的晶振。
这里我们就用到了一个寄存器 CCM_CCSR,此寄存器结构如下图(32 位寄存器,高 16 位保留,图中截取掉了,没有显示而已):

寄存器 CCM_CCSR 我们只用到了 STEP_SEL、 PLL1_SW_CLK_SEL 这两个位,一个是用来选择 step_clk 时钟源的,一个是用来选择 pll1_sw_clk 时钟源的。
4. 修改主频步骤总结
①、 设置寄存器 CCSR 的 STEP_SEL 位,设置 step_clk 的时钟源为 24M 的晶振。
②、设置寄存器 CCSR 的 PLL1_SW_CLK_SEL 位,设置 pll1_sw_clk 的时钟源为 step_clk = 24MHz,通过这一步我们就将 I.MX6U 的主频先设置为 24MHz,直接来自于外部的 24M 晶振。
③、设置寄存器 CCM_ANALOG_PLL_ARMn,将 pll1_main_clk(PLL1)设置为 1056MHz。
④、设置寄存器 CCSR 的 PLL1_SW_CLK_SEL 位,重新将 pll1_sw_clk 的时钟源切换回 pll1_main_clk,切换回来以后的 pll1_sw_clk 就等于 1056MHz。
⑤、最后设置寄存器 CCM_CACRR 的 ARM_PODF 为 2 分频, I.MX6U 的内核主频就为 1056/2 = 528MHz。
二、PFD 时钟设置
1. NXP 推荐频率
设置好主频以后我们还需要设置好其他的 PLL 和 PFD 时钟, PLL1 上一小节已经设置了,PLL2、 PLL3 和 PLL7 固定为 528MHz、 480MHz 和 480MHz, PLL4~PLL6 都是针对特殊外设的,用到的时候再设置。因此,接下来重点就是设置 PLL2 和 PLL3 的各自 4 路 PFD。NXP 推荐的这 8 路 PFD 频率如表:

2. 相关寄存器配置
PLL2 的 4 路 PFD 频率,用到寄存器是 CCM_ANALOG_PFD_528n,寄存器结构如下图:

可以看出,寄存器 CCM_ANALOG_PFD_528n 其实分为四组,分别对应 PFD0~PFD3,每组 8 个 bit,我们就以 PFD0 为例,看一下如何设置 PLL2_PFD0 的频率。 PFD0 对应的寄存器位如下:
PFD0_FRAC: PLL2_PFD0 的分频数, PLL2_PFD0 的计算公式为 528*18/PFD0_FRAC,此为可设置的范围为 12~35 。 如 \果 PLL2_PFD0 的频率要设置为 352MHz 的 话 PFD0_FRAC = 528*18/352 = 27。
PFD0_STABLE: 此位为只读位,可以通过读取此位判断 PLL2_PFD0 是否稳定。
PFD0_CLKGATE: PLL2_PFD0 输出使能位,为 1 的时候关闭 PLL2_PFD0 的输出,为 0 的时候使能输出。
如果我们要设置 PLL2_PFD0 的频率为 352MHz 的话就需要设置 PFD0_FRAC 为 27,PFD0_CLKGATE 为 0 。 PLL2_PFD1~PLL2_PFD3 设置类似,频率计算公 式都是 528*18/PFDX_FRAC(X = 1~3) , 因 此 PLL2_PFD1 = 594MHz 的 话 , PFD1_FRAC = 16 ;PLL2_PFD2 = 400MHz 的话 PFD2_FRAC 不能整除,因此取最近的整数值,即 PFD2_FRAC = 24,这样 PLL2_PFD2 实际为 396MHz; PLL2_PFD3 = 297MHz 的话, PFD3_FRAC = 32。
接下来设置 PLL3_PFD0~PLL3_PFD3 这 4 路 PFD 的 频 率 ,使用到的寄存器是 CCM_ANALOG_PFD_480n,此寄存器结构如下图:

寄存器 CCM_ANALOG_PFD_480n 和 CCM_ANALOG_PFD_528n 的结构是一模一样的,只是一个是 PLL2 的,一个是 PLL3 的。寄存器位的含义也是一样的,只是频率计算公式不同,比如 PLL3_PFDX = 480*18/PFDX_FRAC(X = 0~3) 。 如果 PLL3_PFD0 = 720MHz 的话, PFD0_FRAC = 12;如果 PLL3_PFD1 = 540MHz 的话, PFD1_FRAC = 16; 如果 PLL3_PFD2 = 508.2MHz 的话, PFD2_FRAC = 17; 如果 PLL3_PFD3 = 454.7MHz 的话,PFD3_FRAC = 19。
三、AHB、 IPG 和 PERCLK 根时钟设置
1. 时钟配置分析
7 路 PLL 和 8 路 PFD 设置完成以后最后还需要设置 AHB_CLK_ROOT 和 IPG_CLK_ROOT 的时钟, I.MX6U 外设根时钟可设置范围如图(参考手册的 Table 18-4. System Clock Frequency Values):

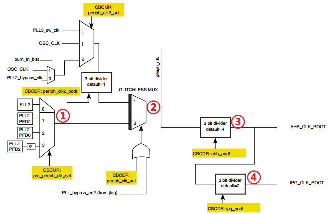
上图给出了大多数外设的根时钟设置范围, AHB_CLK_ROOT 最高可以设置 132MHz,IPG_CLK_ROOT 和 PERCLK_CLK_ROOT 最高可以设置 66MHz。那我们就将 AHB_CLK_ROOT、IPG_CLK_ROOT 和 PERCLK_CLK_ROOT 分 别 设 置 为 132MHz 、 66MHz 、 66MHz 。AHB_CLK_ROOT 和 IPG_CLK_ROOT 的设计如图(参考手册 Figure 18-5. BUS clock generation) :

①、此选择器用来选择 pre_periph_clk 的时钟源,可以选择 PLL2、 PLL2_PFD2、 PLL2_PFD0 和 PLL2_PFD2/2。寄存器 CCM_CBCMR 的 PRE_PERIPH_CLK_SEL 位决定选择哪一个,默认选择 PLL2_PFD2,因此 pre_periph_clk = PLL2_PFD2 = 396MHz。
②、此选择器用来选择 periph_clk 的时钟源,由寄存器 CCM_CBCDR 的 PERIPH_CLK_SEL 位与 PLL_bypass_en2 组成的或来选择。当 CCM_CBCDR 的 PERIPH_CLK_SEL 位为 0 的时候 periph_clk = pr_periph_clk = 396MHz。
③、通过 CBCDR 的 AHB_PODF 位来设置 AHB_CLK_ROOT 的分频值,可以设置 1~8 分频,如果想要 AHB_CLK_ROOT = 132MHz 的话就应该设置为 3 分频: 396/3 = 132MHz。图中虽然写的是默认 4 分频,但是 I.MX6U 的内部 boot rom 将其改为了 3 分频!
④、通过 CBCDR 的 IPG_PODF 位来设置 IPG_CLK_ROOT 的分频值,可以设置 1~4 分频,IPG_CLK_ROOT 时钟源是 AHB_CLK_ROOT,要想 IPG_CLK_ROOT = 66MHz 的话就应该设置 2 分频: 132/2 = 66MHz。
最后要设置的就是 PERCLK_CLK_ROOT 时钟频率,其时钟结构图如图:

可以看出,PERCLK_CLK_ROOT 来源有两种: OSC(24MHz) 和 IPG_CLK_ROOT,由寄存器 CCM_CSCMR1 的 PERCLK_CLK_SEL 位来决定,如果为 0 的话 PERCLK_CLK_ROOT 的时钟源就是 IPG_CLK_ROOT = 66MHz 。 可以通过寄存器 CCM_CSCMR1 的 PERCLK_PODF 位来设置分频,如果要设置 PERCLK_CLK_ROOT 为 66MHz 的话就要设置为 1 分频。
2. 相关寄存器配置
在上面的设置中用到了三个寄存器: CCM_CBCDR、 CCM_CBCMR 和 CCM_CSCMR1,我们依次来看一下这些寄存器 。
2.1 CCM_CBCDR

PERIPH_CLK2_PODF: periph2 时钟分频,可设置 0~7,分别对应 1~8 分频。
PERIPH2_CLK_SEL:选择 peripheral2 的主时钟,如果为 0 的话选择 PLL2,如果为 1 的话选择 periph2_clk2_clk。修改此位会引起一次与 MMDC 的握手,所以修改完成以后要等待握手完成,握手完成信号由寄存器 CCM_CDHIPR 中指定位表示。
PERIPH_CLK_SEL: peripheral 主时钟选择,如果为 0 的话选择 PLL2,如果为 1 的话选择 periph_clk2_clock。修改此位会引起一次与 MMDC 的握手,所以修改完成以后要等待握手完成,握手完成信号由寄存器 CCM_CDHIPR 中指定位表示。
AXI_PODF: axi 时钟分频,可设置 0~7,分别对应 1~8 分频。
AHB_PODF: ahb 时钟分频,可设置 0~7,分别对应 1~8 分频。修改此位会引起一次与 MMDC 的握手,所以修改完成以后要等待握手完成,握手完成信号由寄存器 CCM_CDHIPR 中指定位表示。
IPG_PODF: ipg 时钟分频,可设置 0~3,分别对应 1~4 分频。
AXI_ALT_CLK_SEL: axi_alt 时钟选择,为 0 的话选择 PLL2_PFD2,如果为 1 的话选择 PLL3_PFD1。
AXI_CLK_SEL: axi 时钟源选择,为 0 的话选择 periph_clk,为 1 的话选择 axi_alt 时钟。
FABRIC_MMDC_PODF: fabric/mmdc 时钟分频设置,可设置 0~7,分别对应 1~8 分频。
PERIPH2_CLK2_PODF: periph2_clk2 的时钟分频,可设置 0~7,分别对应 1~8 分频。
2.2 CCM_CBCMR

LCDIF1_PODF: lcdif1 的时钟分频,可设置 0~7,分别对应 1~8 分频。PRE_PERIPH2_CLK_SEL: pre_periph2 时钟源选择, 00 选择 PLL2, 01 选择 PLL2_PFD2,10 选择 PLL2_PFD0, 11 选择 PLL4。
PERIPH2_CLK2_SEL: periph2_clk2 时钟源选择为 0 的时候选择 pll3_sw_clk,为 1 的时候选择 OSC。
PRE_PERIPH_CLK_SEL: pre_periph 时钟源选择, 00 选择 PLL2, 01 选择 PLL2_PFD2, 10 选择 PLL2_PFD0, 11 选择 PLL2_PFD2/2。
PERIPH_CLK2_SEL: peripheral_clk2 时钟源选择, 00 选择 pll3_sw_clk, 01 选择 osc_clk,10 选择 pll2_bypass_clk。
2.3 CCM_CSCMR1

此寄存器主要用于外设时钟源的选择,比如 QSPI1、 ACLK、 GPMI、 BCH 等外设,我们重点看一下下面两个位:
- PERCLK_CK_SEL: perclk 时钟源选择,为 0 的话选择 ipg clk,为 1 的话选择 osc clk。
- PERCLK_PODF: perclk 的时钟分频,可设置 0~7,分别对应 1~8 分频。
四、注意事项
在修改如下时钟选择器或者分频器的时候会引起与 MMDC 的握手发生:
①、 mmdc_podf
②、 periph_clk_sel
③、 periph2_clk_sel
④、 arm_podf
⑤、 ahb_podf
发生握手信号以后需要等待握手完成,寄存器 CCM_CDHIPR 中保存着握手信号是否完成,如果相应的位为 1 的话就表示握手没有完成,如果为 0 的话就表示握手完成,很简单,这里就不详细的列举寄存器 CCM_CDHIPR 中的各个位了。
另外在修改 arm_podf 和 ahb_podf 的时候需要先关闭其时钟输出,等修改完成以后再打开,否则的话可能会出现在修改完成以后没有时钟输出的问题。我们需要修改寄存器 CCM_CBCDR 的 AHB_PODF 位来设置 AHB_ROOT_CLK 的时钟,所以在修改之前必须先关闭 AHB_ROOT_CLK 的输出。但是似乎好像没有找到相应的寄存器,因此目前没法关闭,那也就没法设置 AHB_PODF 了。不过 AHB_PODF 内部 boot rom 设置为了 3 分频,如果 pre_periph_clk 的时钟源选择 PLL2_PFD2 的话, AHB_ROOT_CLK 也是 396MHz/3 = 132MHz。